产品中心
您的当前位置:
Product center
全国服务热线
400-000-000X
产品中心
生物除臭设备
    发布时间: 2026-03-09 16:27    

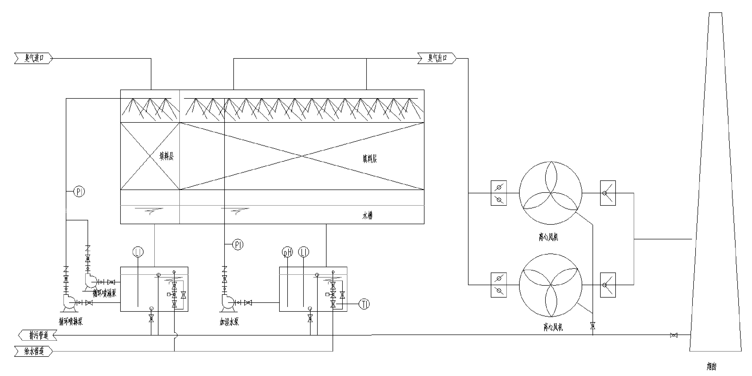
生物除臭装置是目前研究最多、技术成熟,在实际中也最常用的一种处理恶臭气体的方法。其处理流程是含恶臭物质的气体经过去尘增湿或降温等预处理工艺后,从滤床底部由下往上穿过滤床,通过滤层时恶臭物质从气相转移至水-微生物混合相(生物层),由附着生长在滤料上的微生物的代谢作用而被分解掉。这一方法主要是利用微生物的生物化学作用,使污染物分解,转化为无害的物质。微生物利用有机物作为其生长繁殖所需的基质,通过不同的转化途径将大分子或结构复杂的有机物经异化作用最终氧化分解为简单的水、二氧化碳等无机物,同时经同化作用并利用异化作用过程中所产生的能量,使微生物的生物体得到增长繁殖,为进一步发挥其对有机物的处理能力创造有利的条件。污染物去除的实质是有机物作为营养物质被微生物吸收、代谢及利用。
生物除臭可以表达为:污染物+02——细胞代谢物+CO2+H2O


生物除臭设备

工作原理:

1.恶臭气体经过填料层,被浸湿的填料吸附或填料层水膜溶解,恶臭污染物从气相转移到液相。

2.被溶解和吸附的恶臭分子被填料上的微生物菌群摄取或被胞外酶分解成小分子。

3.载体上微生物以吸附和分解的小分子恶臭污染物为营养来源,进行增殖、呼吸和代谢。 

技术特点:

1.处理过程不添加化学药剂,无二次污染。系统利用微生物进行除臭,是最为环保的处理方式,故不用担心有二次污染的问题。

2.运行成本低。系统只需少量散水以保持填料中微生物的活性,少量电力以维持除臭风机的运转。故与传统除臭方法相比,生物除臭法的运行费用大大降低。

3.运行维护简单。生物除臭装置构造简单,自动运行,不需要复杂的操作和管理。

4.填料性能优异。天然炭质生物填料,多孔,比表面积大、保水性好,有良好的透水性和通气性,特别适合微生物的生存。因其具有多孔性表面,不但适于微生物的栖息而且在运行初期及微生物驯养期间依靠其自身的吸附能力完全可达到除臭效果。

5.抗冲击负荷,处理效果稳定。由于微生物在生物媒颗粒表面形成稳定的生物膜,抗冲击负荷能力强,系统处理效果稳定。